Отладочная плата STM32F103-EXB предназначена для расширения возможностей платы STM32H-103. Изначально она разрабатывалась для установки на нее головной платы STM32F103-HB , но поскольку STM32F103-HB является аналогом Olimex STM32H-103, то я посчитал более правильным указать в названии статьи оригинальную плату от Olimex. Обе эти платки (STM32H-103 или STM32F103-HB) могут быть установлены на плату расширения STM32F103-EXB.
Печатную плату STM32F103-EXB можно изготовить при помощи лазерно-утюжной технологии самостоятельно или заказать готовую у пользователя Volldemar , который является разработчиком данной платы.
Обсуждение платы расширения находится в этой ветке форума  Отладочная плата на основе STM32F103-HB.
Внешний вид отладочной платы показан на следующих рисунках.
Плата состоит из следующих основных элементов :
- 1 — слоты для установки головной платы STM32H-103 (STM32F103-HB)
- 2 — разъем для подключения к COM – порту компьютера. Подсоединен к модулю USART1.
 Может использоваться для программирования микроконтроллера платы STM32H-103.
- 3 — разъем для подключения к сети CAN. Подсоединен к модулю микроконтроллера CAN1
- 4 — микросхема импульсного преобразователя питания DC/DC (NCP3163)
- 5 — микросхема драйвера RS-232 (MAX3232C)
- 6 — микросхема драйвера CAN
- 7 — разъем для подключения внешнего адаптера питания
- 8 — микросхема операционного усилителя селектора питания
- 9 — микросхема линейного преобразователя питания DC/DC с выходным напряжением +3,3В
- 10 — держатель батарейки +3В для питания RTC модуля микроконтроллера
- 11 — разъемы расширения портов микроконтроллера модуля STM32H-103
- 12 — разъем для подключения к COM – порту компьютера (на картинке он не установлен). Подсоединен к модулю USART2.
- 13 — разъем для подключения интерфейса RS-485 (на картинке он не установлен).
- 14 — микросхема датчика температуры с интерфейсом I2C (STLM75M ).
Как видно из предыдущих рисунков на плате установлено два интерфейса RS-232 , по одному интерфейсу CAN и RS-485, держатель для часовой батарейки, импульсный преобразователь со входным напряжением 9…36В и выходным 5,2 В, селектор питания для автоматического переключения питания платы между внешним адаптером и питанием от интерфейса USB, цифровой датчик температуры , разъемы расширения портов микроконтроллера и разъемы для установки головной платы STM32H-103.
Рассмотрим состав и возможности каждой состовной части платы расширения STM32F103-EXB по-отдельности.
Слоты для установки головной платы
На плату расширения STM32F103-EXB может быть установлена одна из головных плат STM32H-103 или STM32F103-HB. Слоты для установки головной платы не имеют направляющих ключей, поэтому нужно быть внимательным при установке. Головная плата устанавливается таким образом, чтобы ее USB- разъем был направлен наружу, как расположенный рядом разъем CAN.
Головные платы STM32H-103 и STM32F103-HB идентичны по своим функциональным возможностям. На каждой из них установлен микроконтроллер STM32F103RB с 128 кБ Flash- памяти программ и 20кБ SRAM памяти данных, разъем USB-B для подключения к USB – порту компьютера, один программируемый светодиод и кнопка, индикатор питания и кнопка аппаратного сброса микроконтроллера. Также присутствуют посадочные места для установки перемычек BOOT0, BOOT1 для активации встроенного в микроконтроллер загрузчика. Установлен линейный преобразователь питания из 5В в 3,3 В , кварцевый резонатор на 8МГц и стандартный 20 — выводной разъем JTAG.
Разъем расширения линий портов ввода/вывода микроконтроллера
Для расширения возможностей платы STM32F103-EXB выводы портов микроконтроллера выведены на четыре внешних разъема PLD-20 X25 – X28 . На этих разъемах доступны только линии микроконтроллера, выведенные с головной платы. Их можно использовать для подключения дополнительных макетных плат или анализа с помощью измерительных приборов.
В ближайших планах реализовать подключение цветного графического индикатора TFT LCD 2,4” с разрешением 320×240.
Поскольку у микроконтроллера STM32F103RB нет интерфейса внешней памяти FSMC , то для подключения TFT дисплея будет использоваться 8 или 16 -битный параллельный интерфейс.
Схема импульсного преобразователя внешнего питания платы
Для питания платы от внешнего источника постоянного тока напряжением 9…36В используется импульсный DC/DC преобразователь на основе микросхемы NCP3163. Схема подключения понижающего преобразователя изображена на следующем рисунке.
На принципиальной схеме преобразователя диодный мост VD1 защищает схему от подключения внешнего источника питания с противоположной полярностью. Также вполне возможно подключить внешний адаптер переменного тока.
Схема подключения микросхемы D1 стандартная из документации.
В двух словах рассмотрим принцип работы. Цепь обратной связи по напряжению на резисторах R13R16 обеспечивает стабильность выходного напряжения преобразователя. На выводе VF2 микросхемы должно присутствовать опорное напряжение 1,25 В. Конденсатор C3 , подключенный к выводу TC микросхемы, задает частоту работы преобразователя. Максимальная величина тока нагрузки преобразователя ограничена благодаря резистору R11, на котором производится измерение силы тока.
Выходной ключ преобразователя выведен на контакты микросхемы SWE1 и SWE2. К этим выводам подключена катушка индуктивности L1 и диод Шотки VD2. Вместе с накопительным конденсатором C11 они превращают импульсный сигнал на выходе ключа в постоянное напряжение на выходе преобразователя.
Цепь C7R17 увеличивает эффективность преобразования при высоких значениях входного напряжения.
Микросхема NCP3163 позволяет обеспечить максимальный ток нагрузки до 1,5 А. Однако благодаря встроенной в преобразователь схеме защиты от перегрузок, максимальный ток нагрузки будет определятся значением сопротивления резистора R11.
Для увеличения нагрузочной способности платы STM32F103-EXB можно подкорректировать значение сопротивления R11 :
R = 0,25 / 2xI ,
где I – номинальный ток нагрузки преобразователя
Мощность резистора R11 рассчитывается так :
P = 0,5 x I ,
Для максимальной нагрузочной способности преобразователя (1,5А) сопротивление и мощность резистора R11 равны :
R = 0,25 / 3 = 0,08 (Ом)
P = 0,5×1,5 = 0,75 (Вт)
Кроме того сечение провода катушки индуктивности L1 и максимальный прямой ток диода VD2 должны соответствовать двойному значению тока нагрузки .
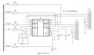
COM порты
На плате STM32F103-EXB расположено два разъема для подключения к последовательным портам компьютера. Также их можно использовать для подключения внешних устройств с интерфейсом RS-232 к отладочной плате.
Схема подключения является стандартной.
Преобразователь уровней сигнала для различных типов логики TTL/CMOS выполнен на специализированной микросхеме max3232c. Микросхема драйвера имеет два входных и два выходных канала для преобразования. Оба разъема X22 и X23 подключены к одной микросхеме драйвера, поэтому используются только две основные линии TxD и RxD для подключения к модулям USART1 и USART2 микроконтроллера.
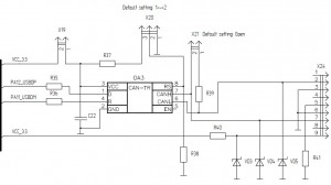
CAN интерфейс
Плата расширения STM32F103-EXB содержит в своем составе микросхему драйвера CAN интерфейса. Линии интерфейса CAN выведены на разъем X24 типа DB-9F.
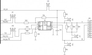
Интерфейс RS-485
Интерфейс RS-485 реализован на специализированной микросхеме драйвера ADM485EAR.
Схема подключения стандартная. Линии A и B шины RS-485 с помощью перемычек X15, X16 могут быть подтянуты соответственно к питанию и земле.
Перемычка X17 подключает между A и B терминальный резистор, необходимый на длинных линиях связи. Перемычка X13 подсоединяет питание к микросхеме драйвера.
Перемычки X9 и X10 выполняет подключение линий приемника и передатчика модуля USART2 либо к драйверу RS-485 , либо ко второму порту RS-232.
Сигналы микросхемы драйвера DE и ~RE соединены вместе, поскольку порт RS-485 у нас работает в полудуплексном режиме, то есть прием и передача не могут выполняться одновременно.
Держатель часовой батареи
В состав микроконтроллеров stm32f10x входит модуль часов реального времени RTC.
Для питания модуля RTC используется 3В батарейка. На рисунке видно , что держатель батареи несколько больше своего посадочного места. Я запаял на плату тот держатель, который был у меня в наличии.
Батарейка обеспечивает непрерывную работу часов, при выключении питания микроконтроллера дата и время остаются актуальными, поскольку модуль RTC продолжает работать.
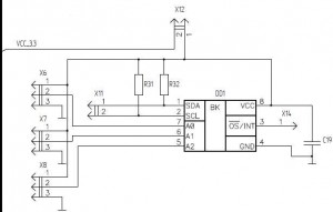
I2C датчик температуры
Цифровой термометр STLM75M с последовательным интерфейсов I2C позволяет измерять температуру окружающей среды с точностью до 0.5 градуса Цельсия.
Перемычки X6 – X8 предназначены для установки трех младших разрядов адреса устройства на шине I2C. X12 подсоединяет питание к микросхеме цифрового термометра. X14 можно подключить на вход внешнего прерывания и отслеживать наступление определенного события , например превышения температуры окружающей среды заданного значения.
Селектор питания
Селектор питания предназначен для автоматического переключения источника питания платы с внешнего адаптера питания на питание от USB порта компьютера. Выполнен селектор на двух операционных усилителях на базе микросхемы MC33202D .
Для самостоятельного изготовления данной платы в конце статьи находятся все необходимые исходные материалы.
 Обсуждение отладочной платы на форуме
Обсуждение отладочной платы на форуме
 Принципиальная электрическая схема
Принципиальная электрическая схема
 Перечень элементов
Перечень элементов
 PCB Top
PCB Top
 PCB Bottom
PCB Bottom
 Сборочный чертеж верхнего слоя
Сборочный чертеж верхнего слоя
 Сборочный чертеж нижнего слоя
Сборочный чертеж нижнего слоя
Viewed 47370 times by 9219 viewers














